?

上海沛愉包裝科技有限公司致力于乳品工程、飲料工程、調味品工程、制藥工程、食品工程、酒類工程提供整體的后道包裝工程的解決方案,與統一企業、匯源集團、蒙牛集團、伊利集團、達能集團、達意隆集團、南京樂惠、日本ASB公司等飲料企業和飲料機械企業開展合作。
項目簡介:
本項目的設備名稱為碼垛機,碼垛機是將已裝入容器的紙箱,按一定排列碼放在托盤、棧板(木質、塑膠)上,進行自動堆碼(可堆碼多層)然后推出。
應客戶需求,上海津信變頻器有限公司技術部利用丹佛斯變頻器FC360強大的定位功能為沛愉公司開發了碼垛機中的輸送線傳送控制和定位控制功能。
項目難點:
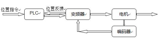
本項目的難點在于定位系統部分,定位系統的穩定性以及精確度將直接決定了整個項目的成敗,客戶原本的解決方案為對所有的定位控制部分加裝編碼器,通過PLC讀取編碼器的位置,再由PLC來完成定位的功能。
這樣就會產生兩個問題:
? 由于整個系統的定位編碼器很多,導致PLC需要加裝很多編碼器輸入模塊
? 變頻器對電機的速度控制也需要很高的精度,這樣也要求變頻器做閉環速度控制
解決方案:
根據客戶項目的要求以及項目碰到的難點,我們經過研究認為丹佛斯FC360變頻器的簡易定位功能能夠很好地滿足客戶的要求,配置如下:
丹佛斯FC360的簡易定位功能通過MCB102編碼器選件卡可以讀取當前電機的位置,這樣編碼器的信號可以直接接到變頻器的MCB102選件上,因此PLC的硬件配置上可以省去所有的編碼器輸入模塊;然后變頻器本身也可以通過MCB102選件來完成閉環速度控制,提高電機速度的控制精度;最后通過profibusDP通訊可以保證變頻器的位置數據能實時反饋給PLC。
此方案很好地解決了客戶項目中碰到的難題,大大降低了客戶的資金成本以及PLC編程的難度。
達到的效果:
最終我們丹佛斯FC360的簡易定位方案很好地實現了客戶的定位要求,不僅系統的響應速度有了很大的提高,電機的控制精度在閉環速度的控制方式下也得到了保證,而且FC360的抱閘控制也得到了客戶的一致好評,所以此方案值得在業界進行推廣。
本文版權為上海津信變頻器有限公司所有,如需轉載請注明出處。
獲取更多幫助和支持,請登陸上海津信變頻器有限公司網站 www.animegg.cn 。撥打上海津信變頻器專業服務中心7/24技術支持熱線400-888-6560,隨時與我們聯系。